MOTO.com.ua
events
0
Події
Погода: Київ
24.04, 11:58
44
+9 °С
Вітер: 1 м./с., Півн
НовиниФорумОголошенняЖурналКаталогПривалКалендар
Реєстрація Вхід
?
Увійти
Допоможіть Армії, наближайте нашу Перемогу!
Форум
Шукати

Реализация функции "Моргание дальним светом" на мотоцикле или скутере

Переглядів: 17687
19.01.2013 р.
answerview
В соавторстве с CorsarGB

Способ для тех, у кого электрика сделана на постоянке.

Всем известная и очень полезная функция на дороге - моргнуть дальним встречному, попутному. Однако по-умолчанию ее имеют лишь избранные.
Поиск в Интернетах дает маловразумительные результаты, кроме кучи инфы о том как решать проблемы с дальним на авто. Что к мототеме имеет менее чем никакое отношение. Пара поисковых запросов по форуму тоже дала интересные, но не по теме результаты01_smile
Поэтому решил привести простую и функциональную схему.

Что мы имеем изначально:




Нас интересует собственно 4 возможных варианта развития событий:
1) включено только зажигание, весь свет отключен - можно сразу зажечь дальним;
2) включено зажигание, включен свет (габариты) - ничем не отличается от случая №1, сразу моргнем дальним;
3) включено зажигание, включен ближний - нужно потушить ближний и зажечь дальний (эквивалент ручного переключения бл/дал, но без фиксации);
4) включено зажигание, включен дальний - моргать дальним при дальнем небезопасно для встречного транспорта, поэтому не рассматривается.
Итого, нам нужно просто в двух случаях (1 и 2) замкнуть дальний на аккум, а в одном (3) случае разорвать цепь ближнего и замкнуть цепь дальнего, в чем нам поможет реле.

Что должно получится:




При отключенном свете цепь дальнего замыкается на плюс аккума через зажигание, реле срабатывает вхолостую.
При включенном ближнем, кнопка запускает реле - оно размыкает цепь ближнего и замыкает цепь дальнего.
При включении дальнего реле размыкает цепь ближнего и загорается дальний (через реле или кнопку - не суть важно, где будет сопротивление меньше), как в стандартной схеме.
Змінено: 20.01.2013 р., Psyho_Belka
like
good
bad
shockingly
19.01.2013 р. відповів для Psyho_Belka  
answerview
А чем плох штатный вариант решения в мотоциклах?
Кстати вы помните что во многих скутерах на свет идет переменное напряжение и реле этому будет не очень радо?
1
like
1
good
bad
shockingly
19.01.2013 р. відповів для Gustav  
answerview
А чем плох штатный вариант решения в мотоциклах?
Кстати вы помните что во многих скутерах на свет идет переменное напряжение и реле этому будет не очень радо?

а что в штатном? схему можете дать? к тому же я писал, что штатно это не у всех есть.

у меня постоянка от генератора в стоке. нужно добавить к описанию, спасибо.
Змінено: 19.01.2013 р., Psyho_Belka
like
good
bad
shockingly
19.01.2013 р. відповів для Psyho_Belka  
answerview
А чем плох штатный вариант решения в мотоциклах?
Кстати вы помните что во многих скутерах на свет идет переменное напряжение и реле этому будет не очень радо?

а что в штатном? схему можете дать? к тому же я писал, что штатно это не у всех есть.

Понятное дело что штатно есть не у всех. Я пишу о том что разумно было бы взять штатное решение от мотоцикла и воплотить его в жизнь на аппарате где его изначально нет.
Приводить схему реального мотоцикла нет особого смысла (но если понадобиться то позже -я на работе не очень волен в своих действиях).
Выглядит это очень просто - выход предохранителя цепей головного света подается через кнопку на цепь дальнего света в обход переключателей ближний дальний.
Какие проблемы?

у меня постоянка от генератора в стоке.
Так не бывает. На мотоциклах и мопедах нет генераторов постоянного тока - только переменного. А потом уже выпрямитель ставится в регулятор напряжения.
like
good
bad
shockingly
19.01.2013 р. відповів для Gustav  
answerview
А чем плох штатный вариант решения в мотоциклах?
Кстати вы помните что во многих скутерах на свет идет переменное напряжение и реле этому будет не очень радо?

а что в штатном? схему можете дать? к тому же я писал, что штатно это не у всех есть.

Понятное дело что штатно есть не у всех. Я пишу о том что разумно было бы взять штатное решение от мотоцикла и воплотить его в жизнь на аппарате где его изначально нет.
Приводить схему реального мотоцикла нет особого смысла (но если понадобиться то позже -я на работе не очень волен в своих действиях).
Выглядит это очень просто - выход предохранителя цепей головного света подается через кнопку на цепь дальнего света в обход переключателей ближний дальний.
Какие проблемы?


приведи схемы, я не знаю где штатно есть такое. интересно. то что ты рассказал похоже на то, что я сделал.

у меня постоянка от генератора в стоке.
Так не бывает. На мотоциклах и мопедах нет генераторов постоянного тока - только переменного. А потом уже выпрямитель ставится в регулятор напряжения.

я это и имел ввиду, неточно выразился.
Змінено: 19.01.2013 р., Psyho_Belka
like
good
bad
shockingly
19.01.2013 р. відповів для Psyho_Belka  
answerview
У меня на Ауте "моргалка" сделана штатно. На клавише переключения ближний/дальний есть третье нефиксируемое положение. Срабатывает сразу после включения зажигания. Если надо - могу поискать родную схему.
like
good
bad
shockingly
19.01.2013 р. відповів для Psyho_Belka  
answerview
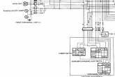
Тогда вот тебе схема и фрагмент из неё же на Сузу GSX400 из прошлого века.
Блымалка нарисована в блоке с гудком (вероятно от того что сделана единой деталью) и обозначена PASS.
Извини, я на работе. Из тех схем что есть с собою выбрал самое качественное, но всё равно видно не очень...
Спроси если что не понятно.
Прикріплені зображеннявідкрити у галереї
like
good
bad
shockingly
19.01.2013 р. відповів для aser  
answerview
У меня на Ауте "моргалка" сделана штатно. На клавише переключения ближний/дальний есть третье нефиксируемое положение. Срабатывает сразу после включения зажигания. Если надо - могу поискать родную схему.

лучше поищи, если возможно. чем больше информации - тем лучше01_smile твой вариант наверно самый простой будет.

Тогда вот тебе схема и фрагмент из неё же на Сузу GSX400 из прошлого века.
Блымалка нарисована в блоке с гудком (вероятно от того что сделана единой деталью) и обозначена PASS.
Извини, я на работе. Из тех схем что есть с собою выбрал самое качественное, но всё равно видно не очень...
Спроси если что не понятно.

нормально видно. скорее всего та штука что называется Dimmer Switch выполняет функцию моего реле. хотя, не вдаваясь в подробности схемы это трудно сказать. опиши работу моргалки, как я делал, по состояниям.

А чем плох штатный вариант решения в мотоциклах?
Кстати вы помните что во многих скутерах на свет идет переменное напряжение и реле этому будет не очень радо?

а что в штатном? схему можете дать? к тому же я писал, что штатно это не у всех есть.

Понятное дело что штатно есть не у всех. Я пишу о том что разумно было бы взять штатное решение от мотоцикла и воплотить его в жизнь на аппарате где его изначально нет.

дело в том что, просто взять штатную схему откуда-то не всегда является правильным, да и вообще возможным. ведь эта функция рассматривается как часть большей системы, заложенная на этапе проектирования. и то что работает штатно у одного, далеко не факт что заработает у другого в абсолютно чужих условиях.
я же предлагаю практически универсальное решение для всех (у кого электрика на постоянке, по крайней мере), которое требует наименьшего вмешательства в схему скутера.

хотя не отказываюсь от других идей, главное подтверждайте их схемами!01_smile повторюсь еще раз: чем больше информации - тем лучше для нас всех01_smile тем более что вопрос как бы актуальный и преследут вполне практичные цели.
Змінено: 20.01.2013 р., Psyho_Belka
like
good
bad
shockingly
20.01.2013 р. відповів для Gustav  
answerview
А чем плох штатный вариант решения в мотоциклах?
Вот меня это тоже чёта смутило. Ждем тему "Заправка бака бензином".
У меня в драконе такая фишка была, но реле, убей бог лаптем, не помню чтобы было.
Carthago delenda est, Ceterum censeo Carthaginem delendam esse.
Змінено: 20.01.2013 р., vaclav
like
good
bad
shockingly
20.01.2013 р. відповів для vaclav  
answerview
Вот схема. Там всё просто и без всяких реле. Только нужен стандартный переключатель света с третьим нефиксируемым положением.
Прикріплені зображеннявідкрити у галереї
like
good
bad
shockingly
20.01.2013 р.
answerview
На 634 Яві теж було без усяких реле. А кнопка поруч з кнопкою звукового сигналу.
Заснування Москви було найбільшою геокатастрофою нашої ери
like
good
bad
shockingly
20.01.2013 р. відповів для Psyho_Belka  
answerview
Тогда вот тебе схема и фрагмент из неё же на Сузу GSX400 из прошлого века.
Блымалка нарисована в блоке с гудком (вероятно от того что сделана единой деталью) и обозначена PASS.
Извини, я на работе. Из тех схем что есть с собою выбрал самое качественное, но всё равно видно не очень...
Спроси если что не понятно.

нормально видно. скорее всего та штука что называется Dimmer Switch выполняет функцию моего реле. хотя, не вдаваясь в подробности схемы это трудно сказать. опиши работу моргалки, как я делал, по состояниям.

Я не очень понял что ты от меня хочешь получить.
В приведенной мною схеме Dimmer Switch это переключатель типа света - ближний либо дальний. Без света этому мотоциклу не положено - японское законодательство не разрешает. Но если бы это было задумано, то было бы либо третье положение либо предварительный выключатель в цепи до этого свитча.
Моргание дальним предусмотрено при замыкании переключателя PASS, когда питание подается в обход Dimmer Switch непосредственно на цепь дальнего света.
Это реализуется либо переключателем похожим на курок на левой ручке под указательный палец, либо нефиксируемым положением в переключателе света.
like
good
bad
shockingly
20.01.2013 р. відповів для vaclav  
answerview
Ждем тему "Заправка бака бензином".

да не вопрос! если тебе неинтересно, это не значит что тема глупая.
мне в принципе все равно, пусть модеры удалят тему, если эта инфа никому не нужна.
главное, что для себя я разобрался, и сделаю так как мне нужно и удобно.

у тех, кто говорит что сделано без реле - имеется в виду что кнопкой дальний тупо замыкается на акуум? т.е. светит сразу две нити/лампы?
like
good
bad
shockingly
20.01.2013 р. відповів для Psyho_Belka  
answerview
у тех, кто говорит что сделано без реле - имеется в виду что кнопкой дальний тупо замыкается на акуум? т.е. светит сразу две нити/лампы?
Та вроде да. Напрямую на акуум - нельзя (малолетние д..бы посадят). Может лучше с габарита или с зажигания. Но надо смотреть потянет ли замок и кнопка (на мелких скутерах - контакты на замке подгорают) - это единственная "проблема".
Carthago delenda est, Ceterum censeo Carthaginem delendam esse.
like
good
bad
shockingly
20.01.2013 р.
answerview
Всем привет!
Ну народ вы даете!
Я смотрю отписались все, у кого штатно существует эта функция, и есть "... специальный трех курковый переключатель..." ....
А если нет, и нужна эта функция?
Здесь же написано было, что для скутеров у КОТОРЫХ НЕТ ДАННОЙ фишки! И такое решение, действительно нужно делать на реле, что бы сохранить проводку и преключатели. Не выдержит китайский переключатель частого вкл-выкл...
Я, когда такое себе делал, вообще переделал фары на реле, что бы оно ими управляло. Т.е. разгрузил переключатели.
А тему, я думаю, нужно перименовать в "Как сделать.....".
Это мое ИМХО.
like
good
bad
shockingly
21.01.2013 р. відповів для CorsarGB  
answerview
А если просто взять переключатель на ток соответствующий току лампы дальнего света?

Если кому то не фиг делать ставить реле туда где они не нужны, то конечно это его не здоровое дело, но внятно пока никто  не объяснил а нафига?

Само по себе присутствие реле проводку не разгружает, необходимо прокладывать отдельно более мощную линию на реле.
Ну так проложите её вместо штатной если так уж хочется.

Хотите спасти переключатели - посмотрите расчетные токи - надо ли их спасать...
like
good
bad
shockingly
21.01.2013 р.
answerview
Вот вам еще схемка от торнадо,моргалка- на отдельной кнопке.
Прикріплені зображеннявідкрити у галереї
like
good
bad
shockingly
21.01.2013 р. відповів для Sarge24  
answerview
Ну так ось в Яви так само. Поставити лівий перемикач з неї(або з Торнадо) і все.
Заснування Москви було найбільшою геокатастрофою нашої ери
like
good
bad
shockingly
23.01.2013 р.
answerview
Эх, ребята, учите физику) Когда у Вас погорят выключатели, может тогда поймете.

Как говорится "Умный учится на чужих ошибках, а дурак на своих".
(Без малейшего желания кого-либо оскорбить!)
like
good
bad
shockingly
23.01.2013 р. відповів для Psyho_Belka  
answerview
Эх, ребята, учите физику) Когда у Вас погорят выключатели, может тогда поймете.

Как говорится "Умный учится на чужих ошибках, а дурак на своих".
(Без малейшего желания кого-либо оскорбить!)

Давай ты когда они у нас хоть один погорит тогда ты и будешь морали читать и рассказывать что нам надо учить.

Всё о чем тебе написали - работает. Работает надежно. Найдешь хоть где то упоминание о том что прогорел переключатель "блымалки" обязательно здесь об этом расскажи. На моей практике такого случая нет ни разу.

у тех, кто говорит что сделано без реле - имеется в виду что кнопкой дальний тупо замыкается на акуум? т.е. светит сразу две нити/лампы?

Тебе схемы предоставили - тебе разве не видно?
Змінено: 23.01.2013 р., Gustav
like
good
bad
shockingly
© 2001-2026, MOTO.com.ua - все про мотоцикли та скутери!   Зворотній зв'язок   Про нас   Реклама на сайті   Магазин