MOTO.com.ua
events
0
Події
Погода: Київ
05.05, 07:59
32
+16 °С
Вітер: 1 м./с., Пд-З
НовиниФорумОголошенняЖурналКаталогПривалКалендар
Реєстрація Вхід
?
Увійти
Допоможіть Армії, наближайте нашу Перемогу!
Форум
Шукати

DC-CDI коммутатор Альфа, Дельта - решил собрать своими руками

Переглядів: 275090
02.06.2010 р.
answerview
Показати повідомлення
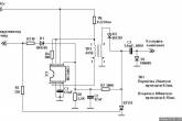
Решил собрать DC-CDI коммутатор на альфе. За основу взял схему с буржуйского сайта http://www.transmic.net/fr/89c2051.htm фото1 после переделки получилось фото2. Собрал, включил, микросхема сразу умерла  12_cray . Заменил микросхему и впаял резистор R0 на 50ом фото3. Дальнейшее описание по фото3.  Мопед завелся, но начали греться резистор R4 и диод D1. Заменил R3 с 10ом на 180ом и R4 с 180 на 1ком нагрев пропал. Снова завел мопед, все бы ничего но при добавлении оборотов после 3000об/мин стало заметно что C3 не успевает заряжаться и начинаются сильные перебои в работе двигателя. R0 уменьшил до 10ом, заводить не пробовал так как этот резистор за 10 секунд довольно сильно нагревается R0 стоит 5W.
Трансформатор мотал (взято с того же забугорного сайта который привел выше)
Первичка 25витков проводом 0,5мм
Вторичка 180 витков 0,15мм

Пробовал ставить трансформатор с блока питания АТХ, результата не дало, резистор R0 также греется.

Склоняюсь к тому что резистор R0 нужно убирать, делать как в оригинальной схеме, но тогда будет гореть микросхема.  12_cray Трансформаторы холодные, R6 5W еле теплый, можно сказать холодный, микросхема холодная.

Подскажите где рыть? Может все таки с трансформатором проблема и нужно увеличить количество витков первички и соответственно вторички?  Второй день борюсь, пока без результатно 06_question
Прикріплені зображеннявідкрити у галереї
like
good
bad
shockingly
1••13141516171819••21
14.03.2014 р.
answerview
привезут мне микрухи, попробую собрать на 34063 добавив транзистор. не получится, так и хрен с ним - детали то копеечные.
Кстати, не нашел нигде схему коммута на UC3845. она есть у кого-то? если есть, то скиньте пожалуйста. просто я повторить могу, а какие-то свои изменения внести - нет.  02_sad
1) Alpha Wels 72cc, за 3 месяца - 4,5 тыс км (угнали)http://www.moto.com.ua/smiles/02_sad.gif
2) Delta 72 2008г.в, пробег 6,5 тыс км. Накатал 0,5 тыс.
3) Alpha Wels 110cc. 12 тыс км ==>ед
like
good
bad
shockingly
XANDER
15.03.2014 р. відповів для WaL  
answerview
привезут мне микрухи, попробую собрать на 34063 добавив транзистор. не получится, так и хрен с ним - детали то копеечные.
Кстати, не нашел нигде схему коммута на UC3845. она есть у кого-то? если есть, то скиньте пожалуйста. просто я повторить могу, а какие-то свои изменения внести - нет.  02_sad

не забудте , что на схеме неправильно указыны начало и конец обмоток транса и то , что в сердечнике транса необходимо оставить зазор - примерно 0,2 мм если по всем трем кернам , на пример наклеить бумагу .

схема на 3845 тут :
http://transmic.net/en/dc628-v20.htm
like
good
bad
shockingly
XANDER
15.03.2014 р. відповів для An-162  
answerview

Меня терзают смутные сомненья (с)
Китайцы, которые на всем экономят, поставили тиристор и параметрический стабилизатор ему на УЭ,
вдумайтесь - вместо простого диода от переполюсовки.
Полагаю, в родном включении этого WAVE110, на него подавалась не постоянка 12 вольт, а выпрямленная но не сглаженная переменка 10-15 вольт повышенной частоты от генератора. (c ограниченным максимальным током, как и у наших генераторов)
Тогда этот кусок схемы обретает смысл.
И это уже тогда не просто "защита от переполюсовки", как полагалось изначально, а стабизизатор напряжения питания.
Критикуйте. У меня это приветствуется.

разве тиристор может выполнять роль стабилизатора ? если он открылся , то для его закрытия нужно чтобы ток через него хоть на мгновение стал равен нулю , поэтому если напряжение начнет расти - тиристор уж точно не закроется , чтобы ограничить этот рост .
like
good
bad
shockingly
15.03.2014 р. відповів для XANDER  
answerview
Если не постоянка 12 вольт, а выпрямленная но не сглаженная переменка 10-15 вольт повышенной частоты от генератора. - то тиристор очень даже закроется 03_biggrin
like
good
bad
shockingly
XANDER
17.03.2014 р. відповів для denis_1992  
answerview
Если не постоянка 12 вольт, а выпрямленная но не сглаженная переменка 10-15 вольт повышенной частоты от генератора. - то тиристор очень даже закроется 03_biggrin

а где в мопеде с двигателем 139FMB присутствует "выпрямленная" переменка ? и что значит повышенной частоты ? и какое вообще значение тут имеет частота ?  "выпрямленная" - это уже не переменка а постоянка .
Если речь идет про мопед , у которого бортовая сеть постоянка , то там установлен аккумулятор и там даже "не сглаженной" постоянки почти нет.

Очень часто в мануалах к технике , на которой установлены DC-CDI , написано не отключать аккум при работе двигателя .
И это правильно - регулятор без аккума может выдавать сильные выбросы напряжения . Случаев , когда DC-CDI от этого умирали полно . Поэтому видится очень полезным "стабилизатор напряжения" для питания преобразователя , точнее сказать схема защиты от перенапряжения . Только это имеет смысл . Объясните мне дураку , как тиристор в данной схеме может выполнять эти функции . Я чето не очень силен в тиристорной схемотехнике . 01_smile обычно в таких случаях ставят супрессор и самовосстанавливающийся предохранитель , а от переполюсовки ставят полевик .
like
good
bad
shockingly
18.03.2014 р. відповів для XANDER  
answerview
Если не постоянка 12 вольт, а выпрямленная но не сглаженная переменка 10-15 вольт повышенной частоты от генератора. - то тиристор очень даже закроется 03_biggrin

Совершенно верно.

а где в мопеде с двигателем 139FMB присутствует "выпрямленная" переменка ?

В том то и дело, что нигде. Потому и питаем постоянкой. Но при таком питании тот кусочек схемы на входе по питанию WAVE110 не имеет смысла. Это любому электронщику очевидно.
и что значит повышенной частоты ?
Значит от генератора многополюсного.
какое вообще значение тут имеет частота ?
Имеет. От частоты и величины тока, который может отдать генератор, зависит, какими "порциями" будет поступать энергия в С13 через этот тиристорный стабилизатор.  17_wink
Как только напряжение на С13 поднимется выше {напряжение на D12, минус падение на D11 и отпирающее напряжение к-уэ D14} - порции прекратятся. Как только опустится ниже - возобновятся.
Вот такой-себе, "релейный" стабилизатор на тиристоре.
 "выпрямленная" - это уже не переменка а постоянка

Вы ошибаетесь. Выпрямленное, но не сглаженное - это еще не постоянка.
Его обычно называют пульсирующее. Но пульсирующее тоже бывает разной формы...
Слова мудрых - как иглы и как вбитые гвозди, и составители их - от единого пастыря.
Выслушаем сущность всего: [url=levit1144.ru/forum/76]бойся Бога и заповеди Его соблюдай, потому что в этом все для
like
good
bad
shockingly
XANDER
18.03.2014 р. відповів для An-162  
answerview

Вы ошибаетесь. Выпрямленное, но не сглаженное - это еще не постоянка.
Его обычно называют пульсирующее. Но пульсирующее тоже бывает разной формы...

переменное напряжение/ток  -  меняет знак /направление , поэтому выпрямленное это уже не переменка а действительно пульсирующее . Разобрался со схемой - на самом деле , при условии , если на входе пульсирующее напряжение с генератора  , то будет работать этот стабилизатор . Извиняюсь , сразу не допер - мозги наверно с возрастом деревенеют  08_lol
Но вот что не нравится - от выбросов напряжения эта схема не защитит , т.е. при питании от аккума с обычным регулятором напряжения отключать аккум нельзя .Поставить кондер тыщ на 10 мкф и защитный диод по прежнему будет полезным .
Получается , что в этом огороде на самом деле нет смысла - проще было поставить диод от переполюсовки или полевик .
like
good
bad
shockingly
XANDER
20.03.2014 р. відповів для XANDER  
answerview

Получается , что в этом огороде на самом деле нет смысла - проще было поставить диод от переполюсовки или полевик .

Похоже смысл этой схемы на тиристоре простой - этот комутатор подключается без переделки бортовой сети на постоянку -  прям к переменке , которая обрезана регулятором до 14 вольт . Ему вполне хватит для работы одного полупериода от генератора , тем более , что работать он может от 6 вольт ... по всей видимости и аккумулятора не нужно ему ( при наличии кика )
like
good
bad
shockingly
20.03.2014 р. відповів для XANDER  
answerview

Похоже смысл этой схемы на тиристоре простой - этот комутатор подключается без переделки бортовой сети на постоянку -  прям к переменке , которая обрезана регулятором до 14 вольт . Ему вполне хватит для работы одного полупериода от генератора , тем более , что работать он может от 6 вольт ... по всей видимости и аккумулятора не нужно ему ( при наличии кика )

Может Вы и правы. Как то раз я по просьбе выслал такой коммутатор одному человечку. Он по незнанию взял и просто воткнул новый комут вместо старого в разъем ,не подключая 12 вольт . Взял и завел мопед , а коммутатор то питался все тем же напряжением что и старый - от катушки CDI генератора. Говорит что не газовал. Потом ему подсказали что что провод черно красный надо перекинуть на +12вольт.  Коммутатор не  вышел из строя при питании переменкой, да еще и выше  потенциалом. Возможно если были большие обороты он бы и сгорел, ну на малых оборотах напряжение катушки просело  от коммутатора . Сам факт работы его от переменки имеется , но не факт что эта работа была правильной.
like
good
bad
shockingly
12.04.2014 р. відповів для An-162  
answerview
Привет!Это что б мопед не заводили при посаженом АКБ.
Только тот народ в безопасности,у кого свободная пресса.
like
good
bad
shockingly
12.04.2014 р. відповів для Akademik  
answerview
Не сгорит он и от оборотов,ток от катушки мизерный,потому и напруги не будет,нагрузка на преобразователь увеличивается с оборотами,вот и стабилизируется все по напряжению 18_good
Только тот народ в безопасности,у кого свободная пресса.
like
good
bad
shockingly
13.04.2014 р. відповів для Akademik  
answerview
Вижу вы ведете активную жизнь не только по РР но и по всем электрическим узлам мопеда. Такой вопрос Перестала работать DC CDI я его расковырял кропотливая работка часа 3 убил на него  Походу сгорел один транзистор 3p4j помогите его распознать чем заменить, ну и что микросхема. Его ставить не собирался хотел собрать с углом опережения и без ограничения может посоветуете схемку? Ну и сток отремонтировать не помешает.
Прикріплені зображеннявідкрити у галереї
like
good
bad
shockingly
13.04.2014 р. відповів для Shystrik  
answerview
Вижу вы ведете активную жизнь не только по РР но и по всем электрическим узлам мопеда. Такой вопрос Перестала работать DC CDI я его расковырял кропотливая работка часа 3 убил на него  Походу сгорел один транзистор 3p4j помогите его распознать чем заменить, ну и что микросхема. Его ставить не собирался хотел собрать с углом опережения и без ограничения может посоветуете схемку? Ну и сток отремонтировать не помешает.
Микросхема скорее всего специализированная , тут нужен специалюга непосредственно по коммутаторам, тем более его отремонтировать. Вам сюда http://cdimaster.com.ua/index/remont_firmennykh_kommutatorov/0-4 .
 А ТАТАвский комут может подойдет. Какой длины полоса на роторе генератора, для индуктивного датчика положения коленвала?
Прикріплені зображеннявідкрити у галереї
like
good
bad
shockingly
13.04.2014 р. відповів для Akademik  
answerview
Уже пробовал обороты ели ели набирает угол не тот. Полоса где то 2,5 см
like
good
bad
shockingly
13.04.2014 р. відповів для Shystrik  
answerview
 Походу сгорел один транзистор 3p4j помогите его распознать чем заменить, ну и что микросхема.
Это тиристор. Вот здесь его характеристики http://www.chipfind.ru/datasheet/nec/3p4jz.htm
Змінено: 13.04.2014 р., Akademik
like
good
bad
shockingly
14.04.2014 р. відповів для Akademik  
answerview
Спасибо никак не мог найти.
like
good
bad
shockingly
14.04.2014 р. відповів для Akademik  
answerview
Akademik посоветунте пожалусто схему комутатора с ФУОЗ.
like
good
bad
shockingly
15.04.2014 р.
answerview
Пишу немножко не туда, но возникла мысля.
А что, если мы снимем высоковольтную катушку, на ее место поставим в параллель силовой еще одну. К силовым выводам генератора подключим небольшой трансформатор, а от него будем питать стоковый коммут?
Искать dc-cdi не надо, паять схем не надо (мне например деталей не найти зачастую, так же как и dc-cdi), мощность генератора поднимем 03_biggrin
По-любому ведь есть подводные айсберги.. может кто-то развеит мои мысли?
1) Alpha Wels 72cc, за 3 месяца - 4,5 тыс км (угнали)http://www.moto.com.ua/smiles/02_sad.gif
2) Delta 72 2008г.в, пробег 6,5 тыс км. Накатал 0,5 тыс.
3) Alpha Wels 110cc. 12 тыс км ==>ед
like
good
bad
shockingly
16.04.2014 р. відповів для WaL  
answerview
С плавающей частотой как бороться?
like
good
bad
shockingly
16.04.2014 р. відповів для Summon  
answerview
Хм.. а что, разброс по частоте будет настолько большой, что сможет навредить трансформатору?
_____
С высоковольтной катушки ведь тоже ток с плавающей частотой идет? а трансформатору какая разница, какая частота? какую на вход подашь, такую с вторички и снимешь...
1) Alpha Wels 72cc, за 3 месяца - 4,5 тыс км (угнали)http://www.moto.com.ua/smiles/02_sad.gif
2) Delta 72 2008г.в, пробег 6,5 тыс км. Накатал 0,5 тыс.
3) Alpha Wels 110cc. 12 тыс км ==>ед
Змінено: 16.04.2014 р., WaL
like
good
bad
shockingly
1••13141516171819••21
© 2001-2026, MOTO.com.ua - все про мотоцикли та скутери!   Зворотній зв'язок   Про нас   Реклама на сайті   Магазин