Показати повідомлення
Мопед не мой, я просто разместил объяву. ©
В данной ветке предлагаю обсуждать и делиться впечатлениями касательно мотоцикла
Jianshe JS 150-3 R6 Puma.
Длина:
2000 мм
Ширина:
750 мм
Высота:
1110 мм
Размерность шин 2.75-18 и 3.25-18
Распределение веса по осям, % - 42/58
Сухой вес
122 кг
Снаряжённая масса
132 кг
Максимально допустимая масса
282 кг
Максимальная нагрузка
150 кг (включая водителя и пассажира)
Тип двигателя JS157FMJ-3 - одноцилиндровый, четырёхтактный, рабочий объём 147 см3
Балансирный вал:
есть
Распредвал в головке блока, привод цепью с натяжителем
Система охлаждения:
воздушное, набегающим потоком воздуха, принудительное не предусмотрено
Тип запуска: кик и электростартер
Каталитический конвертер:
есть, 2 элемента, Евро 3
Диаметр/ход поршня:
57,0 х 57,8 мм
Степень сжатия
10,5: 1
Обороты ХХ: 1500 ± 50 об/мин
Мощность:
8,5 кВт при 8500 об/мин
Крутящий момент:
11,0 Нм при 5500 об/мин
Воздушный фильтр: CF1-710000-0
Коробка передач:
механическая, 5-ступенчатая, с ножным переключением
Погрешность спидометра: +7 км/ч
Объём топливного бака
14 л
Тип карбюратора PTK (F25-720000-9)
Уровень в поплавковой камере 6 ± 1 мм ниже стыка
Пусковое обогащение (подсос) - ручной
Напряжение в бортовой сети: 12 В, "минус" на корпусе
Номинальная мощность генератора: 140 Вт при 5000 об/мин
Тип свечи зажигания: D7REC2
Зазор между контактами свечи зажигания: 0,6...0,7 мм
Подробнейшие технические данные и EEC сертификаты соответствия - англ/исп Что-то я перевёл и указал, но слишком уж там много всего

Мануал Jianshe JS 150-3 R6 Puma
Данные с ЕС-сертификата.
JS150-3 PUMA
Общие характеристики.
Стилистика :Утилитарник
Длинна по осям колес: 1300
Длинна общая: 2000
Ширина: 750
Высота: 1110
Высота по седлу: 790
Клиренс: 140
Вес снаряженный: 132
Максимальная нагрузка: 150
Развесовка по осям кг (%) Перед: 59(44,66%),
Зад: 73(55,3%)
Угол наклона передней вилки: 28 градусов
Угол поворот руля: 86градусов
Подвеска Перед: телескоп без регулировки диаметр 30мм.
Зад: два амортизатора с регулировкой
Ход подвески Перед: 140 мм
Зад: 80 мм
Размерность покрышки колес
Перед: 2,75х18
Зад: 3,25х18
Размерность колесного диска
Перед: 1,6х18
Зад: 1,85х18
Тормоза Перед: 1 диск диаметр 267 мм,
Зад: барабан диаметр130 мм
Суппорта Двухпоршневой суппорт
Тормозная магистраль: Обычная
Объем бака: 14
Родоначальники двигателей: YAMAHA SR 150
Обозначение двигателя: JS 157 FMJ-3
Подача топлива: Карбюратор PTK F25-720000-9
Жиклеры: Холостого хода #36
Глав. топливный #104
Мощность л.с: 11,34/8500об/мин
Крутящий момент: 10,99/5500 об/мин
Тип двигатель1 цилиндр, вертикальное 65 градусов
Привод ГРМ: 2 клапана на цилиндр, верхний распредвал, привод цепью
Степень сжатия10,5:1
Размерность ЦГП: 57 диаметр/57,8 ход
Объем двигателя: 147
Мощность генератора: 140W при 5000 об/мин
Максимальный угол старта: (градусов) 25
Передаточные отношения
Первичное: 3.357
Главное: 3.227
1-передача 2.833
2-передача 1.813
3-передача 1.368
4-передача 1.090
5-передача 0.926
Максимальная скорость км/час при максимальных 8500 об/мин
1-передача 32.43
2-передача 50.68
3-переддача 67.16
4-передача 84.29
5-передача 99.22
Архив № 1 - инструкция по эксплуатации на русском языке;
Архив № 2 - инструкция по эксплуатации на английском языке;
Русские не сдаются!
Змінено: 18.03.2016 р., tsinik
Прикріплені файли
Привет всем! Не так давно я стал обладателем китайского чуда под названием Puma.
Пока пробег 500 км. В целом все устраивает, большего не ожидал. Выявленные проблемы: через 300 км начал барахлить, а потом и совсем отказался работать тахометр. Прозвонил проводку, видать проблема в самом тахометре. Через раз отщелкивается сидушка с одной стороны, но это поправимо. На оборотах 5-6 тыс. заметна вибрация, но сравнивать не с чем, мож так и должно быть. В остальном пока все ок.
По поводу контроля температуры масла-в Бегемото есть любопытная штучка,называется пробка-щуп.Термометр встроен в саму пробку,работает без электропитания,стоит 80 грн.На Пуму не пойдёт,а на другие модели,где пробка со щупом-может подойти.
15 вольт даёт РН... Может и поэтому...
А при чём РР. к коммутатору?На коммутатор должна идти отдельная обмотка на генераторе.И по идее генератор можно перемотать.Не весь а именно обмотку питающую коммут..Схему вашу не видел,но по идее как то так.И просмотри бронепровод.Нигде на массу не прошил?
Змінено: 21.06.2013 р., abazoffka
А вот как смотрится сумка на баке - я себе купил такую же как у Alex12
Мне понравилось ездить с ней вместо рюкзака за плечами.
http://mottovoron.com.ua/
3 равнозначные обмотки генератора выдают переменное 3-фазное напряжение, которое выпрямляется в постоянное и регулируется. Генератор перематывается в случае внутривиткового замыкания, тогда напряжение на выходе регулятора ниже требуемого. А если напряжение больше, то скорее всего виноват сам регулятор.
Змінено: 21.06.2013 р., Salem
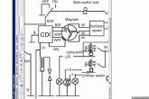
Вот кусок схемы Пумы.
На Пуме трёхфазный генератор? Это точно кусок именно его схемы?
А что тут удивительного?...
РН может сгореть только от несоответствующего типа, подключения (распиновки), или собственной неисправности. Генератором, даже неисправным, спалить кондиционный РН нереально.
Спалили коммутатор, не РН.
РН кривой сам по себе - у него планка 15В на выдачу в сеть...
Змінено: 21.06.2013 р., Romeo75