MOTO.com.ua
events
0
Події
Погода: Київ
24.05, 02:24
31
+15 °С
Вітер: 2 м./с., Півн
НовиниФорумОголошенняЖурналКаталогПривалКалендар
Реєстрація Вхід
?
Увійти
Допоможіть Армії, наближайте нашу Перемогу!
Форум
Шукати

Honda DIO AF-56 (и подобные ей с двигателем AF55E: Crea Scoopy, Zoomer, Byte) - ремонт, обслуживание, эксплуатация

Переглядів: 1957636
21.08.2009 р.
answerview
Показати повідомлення
Тема посвященная ремонту последних моделей хонда дио
Dio smart Конфиг: Комутатор Daytona CDI, Вариатор и ремень Daytona, два ФНС K&N. Свеча зажигания DENSO "IRIDIUM POWER". Усиленный, регулируемый китайский амортизатор, колодки malossi перед и зад.
Змінено: 23.05.2010 р., Flash
Прикріплені зображеннявідкрити у галереї
1
like
1
good
bad
shockingly
21.02.2015 р.
answerview
Парни, подскажите.
После установки донорского карбюратора, двигатель перестал набирать обороты с середины.
Развил скорость, потом кручу ручку дросселя, а мотор слабо реагирует на нее.
На старом был эффект стабильной тяги с середины, и практически до конца, что позволяло идти на уверенный обгон после 40 кмч, даже вдвоем.
Может быть причина в жиклере 72 против 75 у старого?

На старом смесь была обогащенной, и расход 3л, сейчас смесь нормальная, но на холодную немного плавают обороты.

А вот еще, раньше воздухан подсасывал воздух. Фильтр стоит новый. Что еще?
Грузы стоят тяжелые, но это не менялось.
Змінено: 21.02.2015 р., zuZU
like
good
bad
shockingly
21.02.2015 р. відповів для nike_tos  
answerview
Ребята, такая ситуация: поставил на зимнее хранение свой скуппи в гараж к знакомому, а тот у меня свистнул сидение и унитаз. Итак, вопрос: поскольку сложно найти за адекватную цену сидушку и унитаз, хотел узнать, встанет ли с хонды дио 56 унитаз с сидением? Или сидуха от AF-54 Giorno Crea? Помогите, ребят) 02_sad


с 54й не пробовал а вот 56 и 55 унитазы 100% эдентичны, сиденья лиш немного отличаются дизайном подушки!
ОРИГИНАЛЬНЫЕ ЗАПЧАСТИ новые и б/у
( HONDA Genuine Parts )
Японский тюнинг DAYTONA, KITACO,
http://vk.com/hondajfparts
like
good
bad
shockingly
21.02.2015 р. відповів для zuZU  
answerview
что поменяли кроме жиклёра?
ОРИГИНАЛЬНЫЕ ЗАПЧАСТИ новые и б/у
( HONDA Genuine Parts )
Японский тюнинг DAYTONA, KITACO,
http://vk.com/hondajfparts
like
good
bad
shockingly
22.02.2015 р. відповів для TuristR  
answerview
что поменяли кроме жиклёра?


Карб в сборе и поменял, отмыл его естественно, сбросил коррекцию зажигания, регулировал клапана, фильтр загерметизировал

Свой старый то можно вернуть, но жрет он аж 3 литра
Змінено: 22.02.2015 р., zuZU
like
good
bad
shockingly
22.02.2015 р. відповів для zuZU  
answerview
что поменяли кроме жиклёра?


Карб в сборе и поменял, отмыл его естественно, сбросил коррекцию зажигания, регулировал клапана, фильтр загерметизировал

Свой старый то можно вернуть, но жрет он аж 3 литра


да уж тут попробуй разберись где?
зазоры какие сделали?
ОРИГИНАЛЬНЫЕ ЗАПЧАСТИ новые и б/у
( HONDA Genuine Parts )
Японский тюнинг DAYTONA, KITACO,
http://vk.com/hondajfparts
like
good
bad
shockingly
23.02.2015 р. відповів для TuristR  
answerview
0,1/0,2
like
good
bad
shockingly
27.02.2015 р.
answerview
Ребят, такой вопрос. Где можно в Киеве найти сайлентблок двигателя и аммортизатора на AF-55
Взаимозаменяемый ли он с какими то другими мопедами??
like
good
bad
shockingly
28.02.2015 р. відповів для nike_tos  
answerview
В двигателе по моему стандарт 20x28, полно в скутерных магазинах
like
good
bad
shockingly
28.02.2015 р.
answerview
Поставил датчики температуры, как вам, пойдет ?
Прикріплені зображеннявідкрити у галереї
like
good
bad
shockingly
01.03.2015 р.
answerview
привет всем.купил себе хонду скупи.что то с бензонасосом.разобрал прочистил там все вдшкой заработал.но после 7-10 км.та же проблема.думаю выкинуть родной и поставить с дио 34.внимание вопрос.напишите пожалуйста код бенза с 34 ки или номер двигателя на мегазипе.заранее спасибо.кстати перечитывал форум довольно часто спорят по поводу идилинг стоп.сегодня снял седло на скупи там тоже есть кнопка.но провода валялись рядом не подключены.подсоединил фишки и все действительно работает даже на карбе.инжектор не обязателен.сажусь на скутер при холостом работает секунды три затем глохнет.кручу ручку газ он заводиться.
like
good
bad
shockingly
02.03.2015 р.
answerview
Парни,привет!
В чём может быть проблема - пытаюсь поехать на нём,по звуку слышно что обороты повышаются,а он едет 10-15 км/ч?
Грешу на то что может быть при подключении всех шлангочек на двигателе что-то неправильно подключил...(
Змінено: 02.03.2015 р., Johnny
like
good
bad
shockingly
02.03.2015 р. відповів для vovchikborov  
answerview
Классно 18_good
Очень нужная вещь
Змінено: 02.03.2015 р., Johnny
like
good
bad
shockingly
02.03.2015 р. відповів для Johnny  
answerview
Двигатель разбирал ?, если да то смотри скорее всего цепь на одно звено не попал, у меня так было и еще характерное цоканье клапанов присутствует при этом не значительное., второй вариант или ролики запали когда ремень одевал ну в общем в вариаторе проблема., больше думаю что нет не где.
Змінено: 02.03.2015 р., vovchikborov
like
good
bad
shockingly
02.03.2015 р. відповів для nikolaev  
answerview
Если с мегазипа то там он в копеечку встанет, код его кажется этот 16700-KBN-911 , 16700-GBL-770. Если от туда то тогда проще родной выписать но кстати не факт что это он не рабочий, обычно еще слышал что из-за блока управления такие танцы с бубном бывают, когда он не качает просто замеряешь напряжение которое идет на него и тогда 100 % уверенности в неисправности., кстати его код будет 16710-GET-003.
Как вариант нашел только китаский http://scooter-zip.ru/category/product/toplivnaya-sistema/Benzonasos_Honda_Dio_Lead/
Кстати у нас таких насосов в магазинах по городу полно, думаю что и у тебя скорее всего есть, а лутше купить с разобранной 34-ки так будет интереснее.
Но родной японский выписывать это дороговато, проще уж тогда выписать оригинал.
И еще клапан 16800-GBL-J21 у тебя рабочий ?
Это вот эта деталь ниже на рисунке., может засорился и не пропускает так как нужно.
Кстати про индилинг , не сможешь зафотать эту кнопку и где штекера, и если есть сейчас доступ туда хотя бы в какую часть они идут (провода), тоже интересно запустить эту штуку у себя. , но думаю что проблема вся в том что я не знаю куда идут эти провода и что там перемыкают.
Змінено: 02.03.2015 р., vovchikborov
Прикріплені зображеннявідкрити у галереї
like
good
bad
shockingly
02.03.2015 р.
answerview
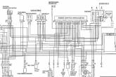
Переключать нашел но вот куда его втыкать ? в проводке фиг знает нет свободных не где проводов, но факт что он там стоит !!! это уже что-то, вот его номер 35330-MB0-003 (картинку прикрепил в файл), по идеи если судить по фото то там два контакта, а вот куда их подцепить ? вопрос интересный, обвел ниже на схеме не понятный элемент, не пойму по обозначению что такое PCV-SOL.
Змінено: 02.03.2015 р., vovchikborov
Прикріплені зображеннявідкрити у галереї
like
good
bad
shockingly
02.03.2015 р. відповів для vovchikborov  
answerview
Сфоткаю конечно.на выходных.это насос сто процентов.он когда не качает то щелчки очень громкие.еще не разбирал но думаю что он.если б комутатор он бы не щелкал верно?или он может не то напряжение подавать?у меня в нем первый раз поршенек застопорился.как вроде немного закусывает его.думаю та же беда и сейчас.причем он перестал работать после того как я его заглушил сам.
like
good
bad
shockingly
02.03.2015 р. відповів для nikolaev  
answerview
По идеи может и напряжение не то, просто вольт метр подцепи к контактам посмотри что туда идет., про индилинг так и не пойму какие провода по схеме куда должны идти, как-то странно вообще схема нарисована.
like
good
bad
shockingly
02.03.2015 р. відповів для vovchikborov  
answerview
Схему не смотрел.я на выходных попробую проследить путь этих проводов.если получиться конечно.я первый раз воткнул фишки эффекта ноль.перекинул их местами и все заработало
like
good
bad
shockingly
02.03.2015 р. відповів для nikolaev  
answerview
ОК!, по идеи у тебя провод должен идти, уходить вернее (один из них 2-х) в блок управления на маленький штекер который идет к генератору, нашел кстати в схемах 2-х различие только этой одной деталью, смотри ниже, получается как я понял туда в блок управления через переключатель дополнительно подается 12 вольт., если это то конечно о чем мы думаем, то есть что это как раз тот переключатель.
Прикріплені зображеннявідкрити у галереї
like
good
bad
shockingly
02.03.2015 р. відповів для vovchikborov  
answerview
Приходилось разбирать..
Спасибо,проверю отпишусь
like
good
bad
shockingly
© 2001-2026, MOTO.com.ua - все про мотоцикли та скутери!   Зворотній зв'язок   Про нас   Реклама на сайті   Магазин